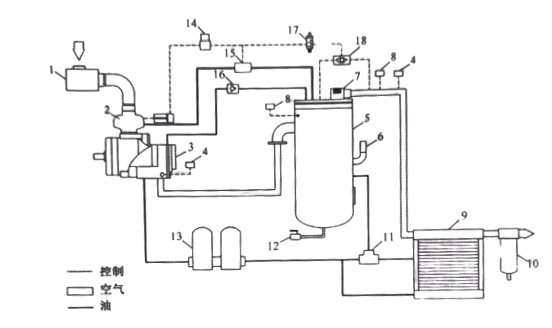
下圖分別為風冷、水冷螺桿式空氣壓縮機系統流程圖。

上圖為風冷型螺桿空壓機工作流程圖,1、空氣過濾器;2、進氣閥;3、主機;4、溫度傳感器;5、油氣桶;6、安全閥;7、最小壓力閥;8、壓力傳感器;9、冷卻器;10、氣水分離器;11、溫控閥;12、排污閥;13、油過濾器;14、容調閥;15、放空閥;16、單向閥;17、電磁閥;18、梭閥

上圖為水冷型螺桿空壓機工作流程圖,1、空氣過濾器;2、進氣閥;3、主機;4、溫度傳感器;5、油氣桶;6、安全閥;7、最小壓力閥;8、壓力傳感器;9、后冷卻器;10、氣水分離器;11、溫控閥;12、排污閥;13、油過濾器;14、容調閥;15、放空閥;16、單向閥;17、電磁閥;18、梭閥;19、油冷卻器;

